黄瓜视频APP最新下载官网闸阀

Z40H 黄瓜视频APP最新下载官网美标闸阀产品概述:
Z40H 黄瓜视频APP最新下载官网美标闸阀适用于ANSI Class150~2500LB,工作温度-40~500℃的各种管路上,用于截断或接通管路中的介质。通过选用不同的材质,可适用于水、蒸汽、油品、强氧化性介质及尿素等多种介质。有手动、伞齿轮传动及电动等。楔式闸阀的闸板可以做成一个整体,叫做刚性闸板;也可以做成能产生微量变形的闸板,以改善其工艺性,弥补密封面角度在加工过程中产生的偏差,这种闸板叫做弹性闸板。
Z40H 黄瓜视频APP最新下载官网美标闸阀产品特点:
1、国内外先进标准的要求,密封可靠,性能优良,造型美观。
3、采用楔式弹性闸板结构,中大口径设置滚动轴承,启闭轻松。
4、阀杆经调质和表面氮化处理,有良好的搞腐蚀性和抗擦伤性。
2、闸板、阀座耐磨、耐高温,耐腐蚀,抗擦伤性能好、使用寿命长。
5、可采用各种配管法兰标准及法兰密封面型式,满足各种工程需要及用户要求。
6、阀体材料品种齐全,填料、垫片根据实际工况或用户要求合理选配,能适用于各种压力、温度及介质工况。
Z41H 黄瓜视频APP最新下载官网美标闸阀产品作用:
Z40H 黄瓜视频APP最新下载官网美标闸阀是作为截止介质使用,在全开时整个流通直通,此时介质运行的压力损失很小。API gate valve 钢制法兰闸阀通常适用于不需要经常启闭,而且保持闸板全开或全闭的工况,不适用于作为调节或节流使用。对于高速流动的介质,美标闸阀的闸板在局部开启状况下可以引起闸门的振动,而振动又可能损伤闸板和阀座的密封面,而节流会使闸板遭受介质的冲蚀。从结构形式上,主要的区别是所采用的密封元件的形式。
Z41H 黄瓜视频APP最新下载官网美标闸阀制造标准:
| 设计与制造 Design and Manufacture | 结构长度 Face to face/ End to end | 法兰尺寸 FlangeDimension | 对焊连接尺寸 Butt welding dimension | 压力-温度Pressure Temperature Lating | 试验-检验Inspection and Test |
| API 600 | ANSI B16.10 | ANSI B16.5 | ANSI B16.25 | ANSI B16.34 | API 598 |
| API 6D | API 6D | ANSI B16.5 | ANSI B16.25 | ANSI B16.34 | API 6D |
Z40H 黄瓜视频APP最新下载官网美标闸阀压力试验:
| 公称压力PN(Lb) NominalPressure | 强度试验 Shell Test | 水密封试验 WaterSeal Test | 气密封试验 Air SealTest | |||
| MPa | Lbf/in2 | MPa | Lbf/in2 | MPa | Lbf/in2 | |
| 150 | 3.0 | 430 | 2.2 | 315 | 0.4-0.7 | 60-100 |
| 300 | 7.7 | 1110 | 5.7 | 815 | ||
| 600 | 15.3 | 2220 | 11.3 | 630 | ||
| 900 | 23.0 | 3330 | 17 | 2445 | ||
Z40H 黄瓜视频APP最新下载官网美标闸阀主要零件材料及性能:
| 壳体 | ASTM A216WCB | ASTMA351 CF8 | |||||||||
| 闸板 | WCB | CF8 | CF8M | Monel | |||||||
| 阀杆 | F6a | F304 | F316 | Monel | F304 | ||||||
| 闸板密封面 | 13Cr | 13Cr | STL | 304 | STL | 316 | STL | Monel | 304 | 304 | STL |
| 阀座密封面 | 13Cr | STL | STL | 304 | STL | 316 | STL | Monel | 304 | STL | STL |
| 壳体 | ASTM A351 CF3 | ADTM A351 CF8M | ASTM A351 CF8 | ||||||||
| 闸板 | |||||||||||
| 阀杆 | F304L | F316 | F316L | ||||||||
| 闸板密封面 | 304L | 304L | STL | 316 | 316 | STL | 316L | 316L | STL | ||
| 阀座密封面 | 304L | STL | STL | 316 | STL | STL | 316L | STL | STL | ||
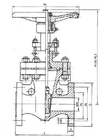
Z40H 黄瓜视频APP最新下载官网美标闸阀主要尺寸:

| ANS1 Class150 | |||||||||||||||||||||
| NPS | 2 | 21/2 | 3 | 4 | 6 | 8 | 10 | 12 | 14 | 16 | 18 | 20 | 24 | 26 | 28 | 30 | 32 | 36 | 40 | 42 | |
| L | RF | 178 | 191 | 203 | 29 | 267 | 292 | 330 | 356 | 381 | 406 | 432 | 457 | 508 | 559 | 610 | 610 | 660 | 711 | 762 | 787 |
| BW | 216 | 241 | 283 | 305 | 403 | 419 | 457 | 502 | 572 | 610 | 660 | 711 | 813 | 864 | 914 | 914 | 965 | 1016 | 1067 | 1118 | |
| 手动 | H1 | 400 | 490 | 510 | 585 | 775 | 955 | 1160 | 1375 | 1570 | 1765 | 1980 | - | - | - | - | - | - | - | - | - |
| Do | 200 | 200 | 250 | 300 | 350 | 350 | 400 | 450 | 500 | 600 | 700 | - | - | - | - | - | - | - | - | - | |
| 伞齿轮 | H2 | - | - | - | - | - | - | - | - | 1668 | 1920 | 2115 | 2215 | 2600 | 2908 | 3046 | 3136 | 3293 | 3726 | 4060 | 4229 |
| 电动 | H3 | - | - | - | - | - | - | - | - | 1668 | 1920 | 2115 | 2215 | 2600 | 2908 | 3046 | 3136 | 3293 | 3726 | 4060 | 4229 |
| ANS1 Class300 | |||||||||||||||||||||
| NPS | 2 | 21/2 | 3 | 4 | 6 | 8 | 10 | 12 | 14 | 16 | 18 | 20 | 24 | 26 | 28 | 30 | 32 | 36 | 40 | 42 | |
| L | RF | 216 | 241 | 283 | 305 | 406 | 419 | 457 | 502 | 762 | 838 | 914 | 991 | 1143 | 1245 | 1346 | 1697 | 1524 | 1727 | - | - |
| BW | 216 | 241 | 283 | 305 | 406 | 419 | 457 | 502 | 762 | 838 | 914 | 991 | 1143 | 1245 | 1346 | 1697 | 1524 | 1727 | - | - | |
| 手动 | H1 | 470 | 525 | 535 | 635 | 805 | 1025 | 1230 | 1460 | 1645 | - | 1840 | - | - | - | - | - | - | - | - | - |
| Do | 200 | 200 | 300 | 300 | 350 | 400 | 450 | 500 | 600 | - | 600 | - | - | - | - | - | - | - | - | - | |
| 伞齿轮 | H2 | - | - | - | - | - | - | - | - | - | - | 1935 | 2155 | 2572 | 2908 | 3100 | 3135 | 3293 | - | - | - |
| 电动 | H3 | - | - | - | - | - | - | - | - | - | - | 1935 | 2155 | 2572 | 2908 | 3100 | 3135 | 3293 | 3754 | 4120 | 4530 |
| ANS1 Class600 | |||||||||||||||||
| NPS | 2 | 21/2 | 3 | 4 | 6 | 8 | 10 | 12 | 14 | 16 | 18 | 20 | 24 | 26 | 28 | 30 | |
| L | RF | 292 | 330 | 356 | 432 | 559 | 660 | 787 | 838 | 889 | 990 | 1092 | 1194 | 1397 | 1448 | 1549 | 1651 |
| BW | 292 | 330 | 356 | 432 | 559 | 660 | 787 | 838 | 889 | 990 | 1092 | 1194 | 1397 | 1448 | 1549 | 1651 | |
| 手动 | H1 | 474 | 530 | 547 | 703 | 913 | 1077 | 1276 | 1499 | - | - | - | - | - | - | - | - |
| Do | 250 | 250 | 300 | 350 | 450 | 500 | 600 | 680 | - | - | - | - | - | - | - | - | |
| 伞齿轮 | H2 | - | - | - | - | - | - | - | 1470 | 16250 | 2089 | 2211 | 2616 | 2921 | 2960 | 3050 | 3112 |
| 电动 | H3 | - | - | - | - | - | - | - | 1470 | 16250 | 2089 | 2211 | 2616 | 2921 | 2960 | 3050 | 3112 |
| ANS1 Class900 | |||||||||||||
| NPS | 2 | 21/2 | 3 | 4 | 6 | 8 | 12 | 14 | 16 | 18 | 20 | 24 | |
| L | RF | 368 | 419 | 381 | 457 | 610 | 737 | 965 | 1029 | 1130 | 1217 | 1321 | 1549 |
| BW | 368 | 419 | 381 | 457 | 610 | 737 | - | - | - | - | - | - | |
| 手动 | H1 | 620 | 705 | 695 | 825 | 1065 | 1318 | - | - | - | - | - | - |
| Do | 300 | 350 | 350 | 400 | 500 | 600 | - | - | - | - | - | - | |
| 伞齿轮 | H2 | - | - | - | - | 800 | 940 | 1691 | 1877 | 2143 | 2310 | 2750 | 3150 |
| 电动 | H3 | - | - | - | - | 800 | 940 | 1691 | 1877 | 2143 | 2310 | 2750 | 3150 |
| ANS1 Class1500 | |||||||||||||
| NPS | 2 | 3 | 4 | 6 | 8 | 10 | 12 | 14 | 16 | 18 | 20 | 24 | |
| L | RF | 371 | 473 | 549 | - | - | - | - | - | - | - | - | - |
| BW | - | - | - | - | - | - | - | - | - | - | - | - | |
| 手动 | H1 | 614 | 705 | 927 | 1191 | 1524 | 1854 | 2184 | 2216 | - | - | - | - |
| Do | - | - | - | - | - | - | - | - | - | - | - | - | |
| 伞齿轮 | H2 | - | - | - | 1191 | 1524 | 1854 | 2184 | - | - | - | - | - |
| 电动 | H3 | - | - | - | 1191 | 1524 | 1854 | 2184 | 2216 | 2316 | 2620 | 2840 | 3310 |
| ANS1 Class2500 | ||||||||
| NPS | 2 | 3 | 4 | 6 | 8 | 10 | 12 | |
| L | RF | 451 | 578 | 673 | 914 | 1022 | 1270 | 1422 |
| BW | 451 | 578 | 673 | 914 | 1022 | 1270 | 1422 | |
| 手动 | H1 | 630 | 890 | - | - | - | - | - |
| Do | - | - | - | - | - | - | - | |
| 伞齿轮 | H2 | - | - | - | - | - | - | - |
| 电动 | H3 | - | - | 191 | 1347 | 1445 | 1692 | 1914 |
相关产品


